Second Service A01

  • Thread starter Thread starter Viking79
  • Start date Start date
  • Replies Replies 90
  • Views Views 24K
I'm curious if these analyses, assuming they show no oil degradation in vehicles with low engine miles, provide any standing in arbitration or with whatever entity that could put pressure on Honda to fix the maintenance minder to stop fraudulently indicating oil change due?

Also, what do the other manufacturers do about oil changes? I know there are some Volt drivers / former drivers on here.
 
My guess would be their algorithm for oil change timing was based on an ICE, rather than a HEV that runs in EV mode most of the time. In most operating conditions an ICE will need an oil change at least once per year, but if the vehicle isn’t driven much it will still need an oil change because the oil degrades in the crankcase because of oxidation and exposure to fluctuation in temperatures.
Has Honda’s MM changed recently? For many years, Honda’s MM has calculated oil life based on a myriad of factors such as engine run time per start-up, coolant and intake air temp at start-up, rpm, time since last change, miles since last change...seriously a lot of stuff. It used an algorithm to calculate, based on a bunch of engineering work and validation testing, how much useful life was left in the engine oil based on all the vast number of operating parameters.
 
I didn't even know oil analysis was a thing.
More used by commercial fleet owners and long haul driver’s than us car owners. They use it to rationally set maintenance intervals.
Some of the Amsoil crowd uses it for assurance they can exceed mfg’s service intervals.
 
My guess would be their algorithm for oil change timing was based on an ICE, rather than a HEV that runs in EV mode most of the time. In most operating conditions an ICE will need an oil change at least once per year, but if the vehicle isn’t driven much it will still need an oil change because the oil degrades in the crankcase because of oxidation and exposure to fluctuation in temperatures.

I have never seen officially documented details regarding what factors Honda built into the logic of the Maintenance Minder. @MZ5 if you have something Honda has documented (a link, technical bulletin, etc) for traditional vehicles, please share. What we think we are seeing is that Honda did not alter the logic of the MM for the popular use case with this PHEV where the engine runs very little.

Also, just to clarify, Honda DID NOT state that the interval absolutely should be 1 year and no less. Honda said go no longer than 12 months between oil changes.
 
Steven B, good points on the MM logic and service interval. It’s MM or 1yr, which ever comes first.
It’s a shame Honda didn’t tweak the MM for normal PHEV usage that is more EV than HV.
 
You guys may be right about the MM and programming for a straight ICE vs a hybrid. If we think and talk it through, though, how would the lubrication and protection requirements of the ICE portion of a dual-power or hybrid system differ? Engine run time, oil temp, engine coolant temp, air temps, load, time between runs... all the parameters that have been engineered and validated against demonstrated useful oil life appear to me to be unrelated to the thing the ICE powers. Accordingly, what parameters would you propose need to be accounted for differently in one application vs another?

To put it in more common terms: The typical operation of the ICE in a hybrid such as the Clarity would be similar to that of a conventional car that was subject to nothing but ultra-short trips, and perhaps not run for ...days? between trips. That’s the absolute worst operating environment for engine oil (and engine) durability we would normally encounter.

Again, I’m asking in order to stimulate thought and discussion, and to learn if my knowledge of the system has become obsolete. That said, the objections I’ve seen here suggest to me a lot of jaded suspicion and even almost aggression or anger (“fraudulent” was a term used above, indicating assumed intent to defraud by Honda) that I think are unsupported by any data.
 
When my wife left on a 650 mile round trip this weekend the MM said we were due in 5 weeks. I noticed this morning that it now says A01 is due and out mileage is just under 11,000.

geo
 
11,000 miles seems really good to me for an oil change interval (OCI). Are you happy with that, or no?
 
I think that is K8QMs second oil change as well, pretty early. These cars should be able to go 15,000 miles on oil put on a rate at K8QM or myself are doing. Given the small amount of oil I would be willing to go half that. I think it only used 3 quarts or less. This is why I strongly suspect an issue with their algorithm in their MM being targeted to maybe a straight hybrid and not a PHEV or simply being tied to tire rotations (meaning whatever comes first, wear out oil or need a tire rotation, do both).
 
or simply being tied to tire rotations (meaning whatever comes first, wear out oil or need a tire rotation, do both).

That seems very likely given our similar results (and yes, that's the second oil change).

geo
 
I cast no aspersions on any Honda engineer but we already know that they got the software completely wrong on the HV Range estimate. It appears that it couldn’t separate out EV miles from HV miles and therefore wildly inflated the HV range if you did mostly EV driving. The supporting evidence was that driving almost exclusively in HV would reduce it much more believable numbers.

This fact tends to make me speculate, assume, postulate, or theorize (but not suspect the foul play MZ5 chided us about). It’s not an intentional act on Honda’s part if they let the 2,000+ HV Range dashboard display slip into the manual. Looks more like an oversight.

I will throw out a wild guess that perhaps the MM is doing the same thing and using total milage (EV+HV) instead of just HV miles with the milage part is it’s algorithm. This might explain why some are seeing it require an oil change with reasonable total miles but with very little HV miles and very little actual ICE operation.
 
I will throw out a wild guess that perhaps the MM is doing the same thing and using total milage (EV+HV) instead of just HV miles with the milage part is it’s algorithm. This might explain why some are seeing it require an oil change with reasonable total miles but with very little HV miles and very little actual ICE operation.

I remember some speculation that dealers didn't want to sell BEVs and PHEVs because they don't need servicing as often. Perhaps requiring frequent oil changes protects the seldom-used engine. [sarcasm font]Perhaps there's a more conspiratorial explanation.[/sarcasm font]
 
They could certainly have failed to reduce the ‘weight’ of vehicle miles in the MM algorithm on the Clarity (or any hybrid). That’s assuming vehicle miles are part of the algorithm. That’s not actually listed as part of the oil life degradation algorithm (which is multiplied by engine speed).

In a more typical parallel hybrid system, I’d expect amazingly short OCIs from a MM system like Honda’s (or GM’s, for that matter). In a mostly-serial hybrid system like this one, a person would certainly _think_ that OCIs should be longer than in the parallel vehicles.

Some UOAs would be most interesting indeed...
 
I have an hour meter installed on the ICE and when the MM calls for the first oil change I will report total time, miles, and ICE operation time.
We need more reports and more data to backwards figure out how it’s calculating. Please post data for your oil change MM.
 
You guys may be right about the MM and programming for a straight ICE vs a hybrid. If we think and talk it through, though, how would the lubrication and protection requirements of the ICE portion of a dual-power or hybrid system differ? Engine run time, oil temp, engine coolant temp, air temps, load, time between runs... all the parameters that have been engineered and validated against demonstrated useful oil life appear to me to be unrelated to the thing the ICE powers. Accordingly, what parameters would you propose need to be accounted for differently in one application vs another?

To put it in more common terms: The typical operation of the ICE in a hybrid such as the Clarity would be similar to that of a conventional car that was subject to nothing but ultra-short trips, and perhaps not run for ...days? between trips. That’s the absolute worst operating environment for engine oil (and engine) durability we would normally encounter.

Again, I’m asking in order to stimulate thought and discussion, and to learn if my knowledge of the system has become obsolete. That said, the objections I’ve seen here suggest to me a lot of jaded suspicion and even almost aggression or anger (“fraudulent” was a term used above, indicating assumed intent to defraud by Honda) that I think are unsupported by any data.

The paper from 2003 describes the development of an oil deterioration factor that appears to be highly related to temperature. However, I don't believe their validation methods in that timeframe would have included the Atkinson engine which runs cooler than traditional engines. So, without seeing more recent science experiments, I'd say they need to do further research to validate the methods described with engines that run cooler.

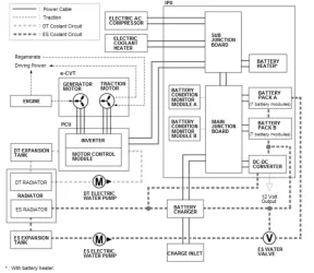
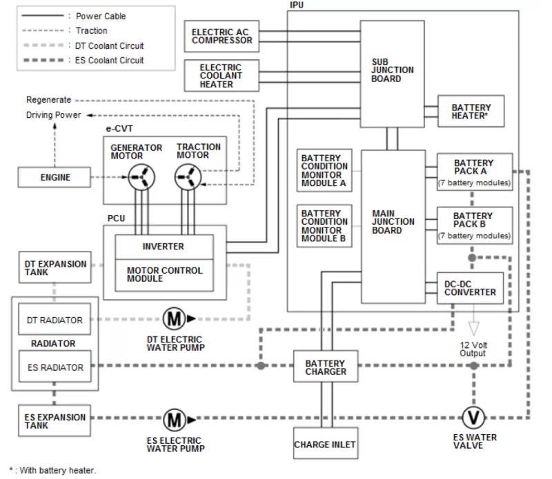
Additionally, they appear to be monitoring the water coolant temperature (and a few other variables) to estimate the engine oil temperature. Within the 'Electric Powertrain System Description 3107' pdf, I must assume that the 'DT (drivetrain) Coolant System' is the one whose temperature would be monitored for the maintenance minder logic unless there is a third coolant system not shown for the engine. If there isn't a third system, then the temperature monitored for oil deterioration is being inflated by heating in the PCU and unrelated to engine engagement.

The question remains: Has Honda failed to update the Maintenance Minder logic for the Clarity and was this an oversight, a budget decision, or intentionally to maintain a revenue stream for service departments?
 

Attachments

  • CoolantCircuits.webp
    CoolantCircuits.webp
    47.1 KB · Views: 77
I must assume that the 'DT (drivetrain) Coolant System' is the one whose temperature would be monitored for the maintenance minder logic unless there is a third coolant system not shown for the engine.

There are 3 coolant systems, including one for the engine.
 
This is what the press kit says when the car was released.

"The Maintenance Minder™ system monitors operating conditions such as oil and coolant temperature along with engine speed to determine the proper service intervals. Depending on operating conditions, oil change intervals can be extended to a maximum of 12,000 miles, potentially sparing the owner considerable expense and inconvenience over the life of the vehicle. "
 
Back
Top